如何正确认识继电器 是根据接收到的某种信号,按控...
小型直流继电器主要参数
小型直流继电器主要参数 小型直流电磁继电器的主要参数有: ...
电子基础知识
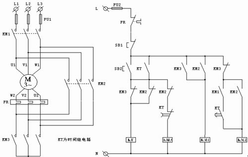
时间继电器在工控中的应用
时间继电器在工控中的应用 引言 时间继电器隶属低压电器范...
电子基础知识
断电延时型时间继电器的研究与设计
断电延时型时间继电器的研究与设计 引言 时间继电器是一种...
电磁继电器的参数、种类和选用方法
电磁继电器的参数、种类和选用方法 电磁继电器是自动控制电路中...
继电器的主要技术参数有哪些?
继电器的主要技术参数有哪些? 继电器参数术语1、额定工作电压...
替代进口功率PhotoMOS继电器简介
替代进口功率PhotoMOS继电器简介 MHM-01C单光电耦合...
继电器培训教材详细资料
继电器培训教材详细资料 一、继电器(relay)的...
各种继电器(relay)的工作原理和特性
各种继电器(relay)的工作原理和特性 当输入量(如电压、...



